|
Теория ректификации и аппаратурное оформление процесса
Разделение жидких смесей путем ректификации основано на массообмене движущихся противотоком жидкой и паровой фаз. Для создания жидкого потока на верху ректификационной колонны устанавливают конденсатор (или холодильник при циркуляционном орошении), в котором осуществляется полная или частичная конденсация отводимого из колонны пара. Часть жидкости отбирается в виде дистиллята (D), а часть возвращается в колонну (жидкое орошение или флегма). Для создания парового потока часть жидкости, отбираемой с куба колонны, испаряется и возвращается в колонну (паровое орошение). Оставшаяся часть кубовой жидкости используется как целевой продукт (кубовый остаток W). При взаимодействии поднимающихся паров со стекающей жидкостью происходят частичное испарение жидкости (флегмы) за счет теплоты конденсации. Для осуществления массообмена контактирование между потоками газа и жидкости осуществляется наиболее часто на специальных устройствах, называемых тарелками. Принцип ректификации в колонне тарельчатого типа можно наглядно изобразить на диаграмме t-x,y, выделив в колонне сечение, включающее три тарелки (i-1), i, (i+1) (рисунок 1.1).
 
а – сечение колонны с тарелками (i-1), i, (i+1);б – изобарная диаграмма t-x,y
Рисунок 1.1 – Изменение состава паровой (G) и жидкой (q) фаз при ректификации
Неравновесные потоки жидкости q i-1 и пара G i+1 (ti+1>ti-1) встречаются на тарелке i. Концентрация НКК в потоках соответственно xi-1 и yi+1. При взаимодействии паровой и жидкой фаз из первой во вторую переходит преимущественно компонент с меньшей относительной летучестью, т.е. ВКК (xi <xi-1), а в обратном направлении – эквивалентное количество компонента с большей относительной летучестью, т.е. НКК (yi>yi+1).
В результате жидкость при ее движении вниз обогащается ВКК, а пар, поднимающийся вверх, - НКК.
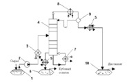
На рисунке 1.2 изображена технологическая схема ректификационной установки непрерывного действия для разделения бинарной смеси.


1 – емкость для исходной смеси; 2 – насос; 3 – нагреватель сырья; 4 – полная ректификационная колонна тарельчатого типа; 5 – холодильник; 6 – сборник кубового остатка; 7 – испаритель; 8 – конденсатор; 9 – емкость; 10 – сборник дистиллята
Рисунок 1.2 – Принципиальная схема ректификационной установки непрерывного действия
Исходная смесь из емкости 1 насосом 2 подается в нагреватель 3. Нагретая до температуры кипения смесь поступает в зону питания (или на тарелку питания) ректификационной колонны 4. Место ввода исходной смеси в колонну определяется расчетным путем. Зона питания делит колонну на две секции: верхнюю – укрепляющую (или концентрационную) и нижнюю – исчерпывающую (или отгонную). В укрепляющей секции происходит обогащение поднимающихся паров легколетучим компонентом (НКК); в исчерпывающей – удаление из жидкости легколетучего компонента. Поток жидкости, стекающей в колонне сверху вниз, создается возвратом флегмы, образующейся при конденсации выходящих из колонны паров в конденсаторе 8; поток поднимающихся паров образуется испарением части кубовой жидкости в испарителе 7. Так как температура в кубе колонны близка к температуре кипения ВКК и уменьшается по высоте колонны до температуры кипения НКК, то паровой поток, поднимающийся снизу, контактирует на тарелке с менее нагретой жидкостью и конденсируется. При этом выделяется теплота фазового перехода, которая передается жидкой фазе на тарелке, в результате из этой жидкости испаряется такое же количество новых паров, обогащенных летучим компонентом. Процессы конденсации ВКК и испарения НКК происходят на каждой тарелке, в результате чего покидающий колонну паровой поток содержит в основном легколетучий компонент (НКК), а кубовый остаток – труднолетучий компонент (ВКК).
Для образования парового орошения в испаритель 7 подается насыщенный водяной пар, при конденсации которого выделяется необходимое количество тепла. Для конденсации парового потока в конденсатор 8 подается охлаждающий агент (часто вода).
На рисунках 1.3 и 1.4 показаны варианты расположения конденсаторов и испарителей.


а, б – с частичной конденсацией паров и дополнительным конденсатором дистиллята; в – с полной конденсацией и подачей флегмы самотеком; г – с полной конденсацией и подачей флегмы насосом
Рисунок 1.3 – Варианты расположения конденсаторов
Конденсатор позволяет, с одной стороны, получить флегму для орошения колонны, а с другой – сконденсировать пары целевого продукта (дистиллята). Разделение этих функций приводит к схемам ректификации с парциальными конденсаторами (дефлегматорами), в которых происходит частичная конденсация паров, отводимых сверху колонны, за счет чего достигается дополнительное обогащение дистиллята легколетучим компонентом. Конденсация паров дистиллята при этом производится в дополнительном конденсаторе. На рисунке 1.3, а, б показаны встроенный (рисунок 1.3, а) и выносной конденсатор с частичной конденсацией паров.
При полной конденсации всего количества пара, отводимого сверху колонны, получаемый дистиллят и флегма имеют тот же состав, что и конденсируемые пары. Для подачи флегмы самотеком конденсатор устанавливают выше верха колонны (рисунок 1.3, в). Если высота колонны большая, то применяют вариант г, при котором флегма подается насосом.
В соответствии со способом образования поднимающегося по колонне парового потока применяют следующие типы кипятильников: парциальные, полного испарения, промежуточного типа, с подводом острого пара.
Выносные испарители применяются чаще, так как разместить их достаточно большую поверхность теплообмена внутри корпуса колонны обычно не представляется возможным. Кроме того, облегчаются ремонт и замена испарителя. Для улучшения естественной циркуляции кубовой жидкости выносные испарители обычно устанавливают ниже колонны.


Рисунок 1.4 – Расположение встроенного (а) и выносных испарителей
Первые три типа представляют собой разновидности кожухотрубчатых испарителей, которые могут быть встроенными (рисунок 1.4,а), либо выносными (рисунок 1.4, б, в, г).
Подвод острого пара является наиболее экономичным решением проблемы получения парового орошения в колонне. При этом отсутствуют специальные обогреватели и нет теплопотерь с отработанным теплоносителем. Однако при
этом увеличивается общий объем паров, что ведет к увеличению диаметра колонны. Кроме того, для получения заданной четкости разделения смеси требуется большее число тарелок в колонне.
Парциальный испаритель (кипятильник с паровым пространством или рибойлер) обладает разделительной способностью; состав пара, выходящего из парциального испарителя, равновесен составу жидкости (кубовый остаток). На рисунке 1.4, в изображен кипятильник с паровым пространством и постоянным уровнем жидкости; на рисунке 1.4, б то же, с переменным уровнем жидкости.
Выносной подогреватель без парового пространства (рисунок 1.4, г) обеспечивает циркуляцию части нижнего продукта с последующим однократным испарением нагретого потока в низу колонны (так называемая горячая струя).
На рисунке 1.5 изображены схемы установок непрерывного действия с неполными ректификационными колоннами. Неполными считаются ректификационные колонны, имеющие секцию питания и либо только укрепляющую, либо только отгонную секцию.


а – укрепляющая колонна; б – отгонная колонна
Рисунок 1.5 – Схемы установок непрерывного действия с неполными ректификационными колоннами
Установка, изображенная на рисунке 1.5, а, обеспечивает получение из исходной смеси только низкокипящих компонентов. Сырье в парообразном состоянии непрерывно поступает в питательную секцию, расположенную в кубе колонны; целевой продукт отбирается в виде дистиллята. Ректификационные колонны, работающие по этому принципу, называются укрепляющими.
Укрепляющие колонны целесообразно применять, когда устройство отгонной секции колонны нежелательно (возможность отложения осадка например, кокса, полимеризация и т.д.) и допустимо относительно большое количество низкокипящего компонента в кубовом остатке. Такие колонны применяются на установках термического и каталитического крекингов при переработке нефти.
Установка, изображенная на рисунке 1.5, б, обеспечивает получение в качестве целевого продукта только высококипящих компонентов (в виде кубового остатка). При этом исходная смесь подается в питательную секцию, расположенную в верху ректификационной колонны. Такие колонны называются отгонными.
Отгонные колонны применяются для разделения компонентов, значительно отличающихся по температурам кипения (отгонка летучего растворителя из рафинатного либо экстрактного растворов в процессе экстракции) либо когда в дистилляте допустимо относительно большое количество высококипящего компонента.
|